欢迎来到米兰·网站在线官网-米兰(中国)的官方网站!
设为主页 地址导航
PRODUCT
产品分类
DK系列控制变压器(出口型)

一、概述
DK系列新型控制变压器是在国内外BK系列控制变压器的基础上进一步吸收国外同类产品的优点,由我单位科研人员自行开发和设计,并优选国外好的接线方式,公司自行开发的新型接线端子,具有外形美观、性能优良、工作可靠、耗能低、体积小、接线安全,适用性广等特点,是一种理想的变压电源。


二、用途

DK系列新型控制变压器,适用于50/60HZ,额定电源电压不超过1000V的交流电路中,作为机床和机械设备的控制电源,工作照明及信号电源,也可作为小型动力电源使用。

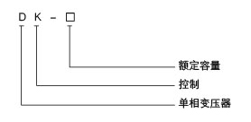
三、型号及其含义



四、外型及安装尺寸
型号 外型尺寸 安装尺寸 安装孔
Bmax Dmax Emax A±0.4 C±1.5 K J
DK-25VA 78 84 90 57 57 5 9
DK-50VA 78 94 90 57 67 5 9
DK-100VA 112 94 115 76 70 6 10
DK-150VA 112 102 115 76 78 6 10
DK-200VA 112 110 115 76 85 6 10
DK-250VA 112 115 115 76 90 6 10
DK-300VA 112 120 115 76 95 6 11
DK-400VA 140 127 140 98 102 6 11
DK-500VA 140 132 140 98 107 6 11
DK-700VA 140 137 140 98 112 6 11
DK-1000VA 170 170 165 116 118 8.5 15
DK-1500VA 170 180 165 116 128 8.5 15
DK-2000VA 200 185 200 145 135 9 18
DK-2500VA 200 195 200 145 145 9 18
DK-3000VA 200 205 200 145 155 9 18
Copyright © 2018 米兰·网站在线官网-米兰(中国) All rights Reserved 版权所有